串联电抗器产品特点
1.串联电抗器的铁芯采用优质进口硅钢片,芯柱经多个气隙分成均匀小段,气隙采用环氧布板作为隔绝,以保证气隙在电抗器长期运行下而不发生变化。
2.铁芯端面采用优制硅钢片端面胶,使硅钢片牢固地结合在一起,大大减小了运行时的噪音,并具有较好的防潮防尘性能。
3.线圈为环氧浇注型,线圈内外敷设环氧玻璃网格布作增强,采用F级环氧浇注体系在真空状态下进行浇注,该线圈不但绝缘性能好,而且机械强度高,能耐受大电流冲击和冷热冲击而不开裂。
4.环氧浇注线圈不吸水、局部放电量低,可在恶劣环境条件下安全运行。
线圈上下端部采用环氧垫块和硅橡胶防震垫,有效减小了线圈运行时的震动。
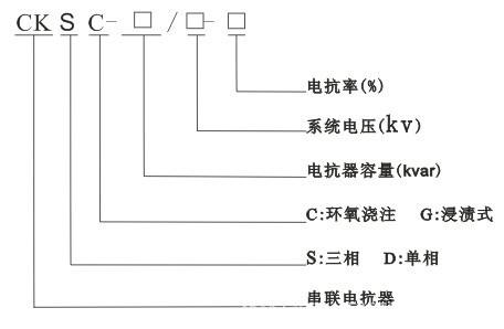
CKSC三相串联电抗器型号及含义:

CKSC三相串联电抗器性能特点:
安全、防火、无污染可直接运行于负荷中心。
·机械强度高,抗短路能力强,热稳定性好,可靠性高。
·低损耗、节能效果明显,免维护。
·防潮性能好,适应高湿度和其他恶劣环境运行。
CKSC三相串联电抗器产品结构:
铁芯式串联电抗器,其铁芯柱是带有个小气隙分段组成的,其气隙是依赖绝缘板垫形成的,为压紧铁芯中各饼减小噪声,设置上下压梁结构。线圈用铜导线绕制,并用环氧树脂封闭。
CKSC三相串联电抗器结构特点:
铁芯材料采用优质冷轧取向硅钢片。
·线圈真空浇注,铁芯与线圈之间加环氧真空浇注绝缘筒。
·气隙采用专用降噪材料、专用压梁结构、降噪措施先进。
CKSC三相串联电抗器接线方式